申請日2014.10.16
公開(公告)日2015.06.17
IPC分類號C02F3/30
摘要
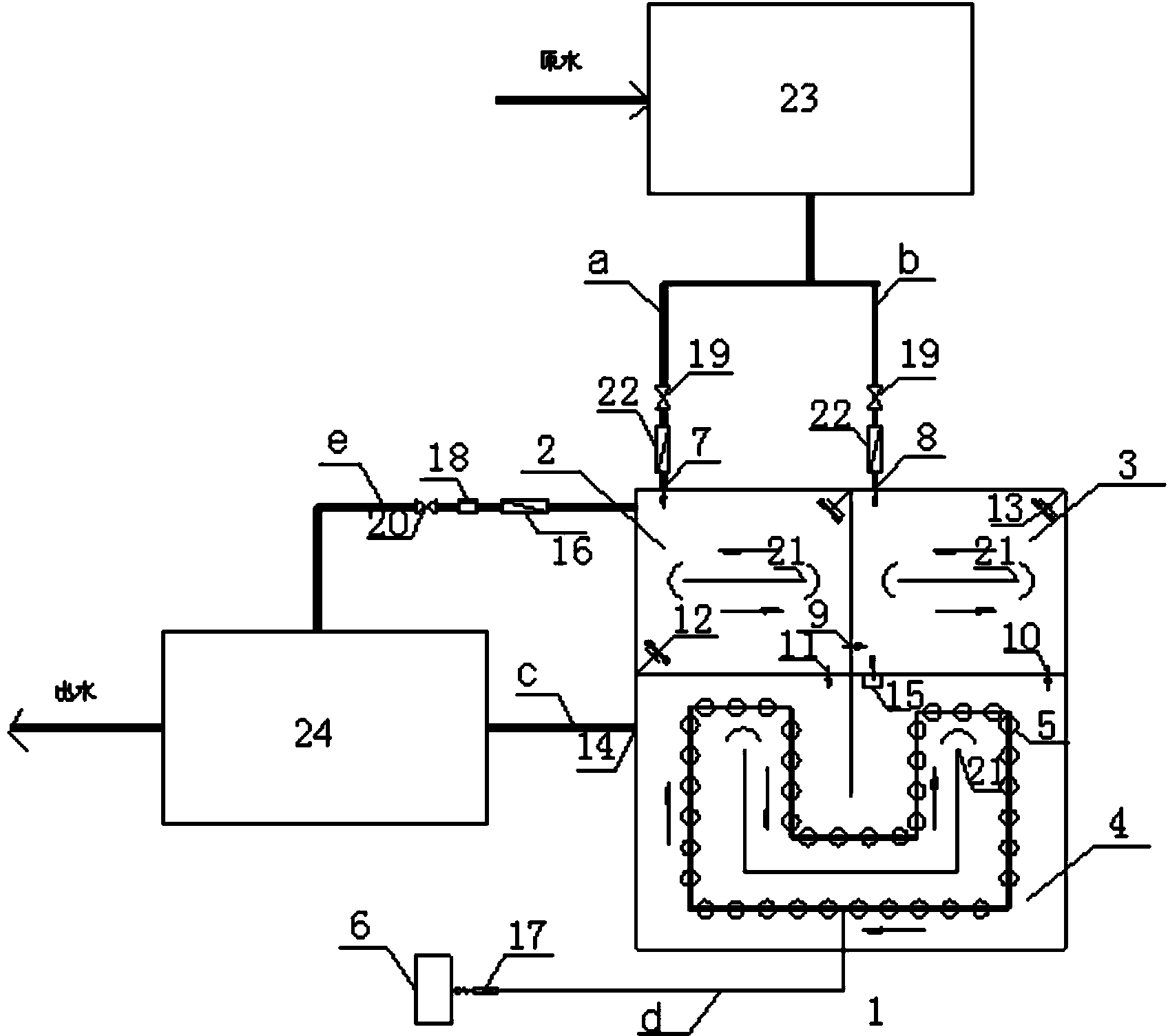
本實用新型提供了一種分段式活性污泥法污水處理系統,包括:設有進水口和出口的厭氧池;所述厭氧池出口處設有第一出水堰,所述第一出水堰前設有相鄰的第一擋板和第二擋板,所述第一擋板底端連接有向著出水堰方向傾斜的第一折板,所述第二擋板位于所述第一出水堰和第一擋板之間、且與所述厭氧池底部保持距離;所述厭氧池設有出口的內壁連接有第二折板,所述第二折板背著出水堰方向傾斜、且與所述厭氧池底部保持距離;與所述厭氧池出口相連通的、設有進水口的缺氧池;與所述缺氧池相連通的好氧池;與所述好氧池相連通的沉淀池。本實用新型在厭氧池出口設置擋泥板和出水堰,能保持各個反應池的有效菌群的數量,減少了不同菌屬污泥的摻混,增加污泥的利用率。
權利要求書
1.一種分段式活性污泥法污水處理系統,包括:
設有進水口和出口的厭氧池,用于對污水進行厭氧處理;所述厭氧池出 口處設有第一出水堰,所述第一出水堰前設有相鄰的第一擋板和第二擋板, 所述第一擋板底端連接有向著出水堰方向傾斜的第一折板,所述第二擋板位 于所述第一出水堰和第一擋板之間、且與所述厭氧池底部保持距離;所述厭 氧池設有出口的內壁連接有第二折板,所述第二折板背著出水堰方向傾斜、 且與所述厭氧池底部保持距離;
與所述厭氧池出口相連通的缺氧池,用于對污水或處理后的污水進行缺 氧處理;所述缺氧池設有進水口;
與所述缺氧池相連通的好氧池;
與所述好氧池相連通的沉淀池。
2.根據權利要求1所述的分段式活性污泥法污水處理系統,其特征在于, 所述缺氧池設有出口,所述缺氧池出口處設有第二出水堰,所述第二出水堰 前設有相鄰的第三擋板和第四擋板,所述第三擋板底端連接有向著出水堰方 向傾斜的第三折板,所述第四擋板位于所述第二出水堰和第三擋板之間、且 與所述缺氧池底部保持距離;所述缺氧池設有出口的內壁連接有第四折板, 所述第四折板背著出水堰方向傾斜、且與所述缺氧池底部保持距離。
3.根據權利要求1或2所述的分段式活性污泥法污水處理系統,其特征 在于,所述厭氧池、缺氧池和好氧池為一個整體的生物反應池。
4.根據權利要求3所述的分段式活性污泥法污水處理系統,其特征在于, 還包括:與所述厭氧池和缺氧池均相連通的預處理裝置,所述預處理裝置設 有進水口。
5.根據權利要求3所述的分段式活性污泥法污水處理系統,其特征在于, 所述好氧池與厭氧池相連通。
6.根據權利要求3所述的分段式活性污泥法污水處理系統,其特征在于, 所述厭氧池、缺氧池和好氧池內各自獨立地設有導流墻。
7.根據權利要求6所述的分段式活性污泥法污水處理系統,其特征在于, 所述厭氧池內設有兩個推流攪拌器;所述缺氧池內設有一個推流攪拌器。
8.根據權利要求4至7任一項所述的分段式活性污泥法污水處理系統, 其特征在于,所述好氧池和缺氧池之間設有回流泵,用于將所述好氧池中的 混合液回流至缺氧池。
9.根據權利要求8所述的分段式活性污泥法污水處理系統,其特征在于, 所述好氧池內設有曝氣設備。
10.根據權利要求8所述的分段式活性污泥法污水處理系統,其特征在 于,所述沉淀池和厭氧池之間設有污泥回流泵,用于將所述沉淀池中的部分 污泥返回至厭氧池。
說明書
分段式活性污泥法污水處理系統
技術領域
本申請屬于污水處理技術領域,尤其涉及一種分段式活性污泥法污水處 理系統。
背景技術
一直以來,氮和磷過量排放引起的水體富營養化問題都是國內外政府和 公眾最為關注的環境問題之一。控制水體富營養化、防止水體污染的最根本 途徑就是對污染源進行治理,控制污染物的排放量,使污水處理廠出水中的 氮和磷含量必須達到一定的標準。污水排放標準的日趨嚴格是目前世界各國 普遍的發展趨勢,以控制富營養化為目的去除水中氮和磷已成為各國主要的 奮斗目標。在我國頒布的《城鎮污水處理廠污染物排放標準》(GB18918-2002) 中,一級A排放標準最高允許排放濃度分別為TP<1mg/L、NH4+-N<5mg/L、 TN<15mg/L。由此可見,無論是新建污水處理廠還是已有污水處理廠,都面 臨著污水深度脫氮和除磷的要求。
但是,氮和磷的去除比較復雜,需要涉及硝化、反硝化及釋磷和過量吸 收磷等多個生化過程,且由于每一個過程的目的不同,對微生物組成、基質 類型及環境條件的要求也各不相同。如果要在一個處理系統中同時完成脫氮 和除磷過程,不可避免地會產生各過程間的矛盾關系,如碳源、泥齡、硝酸 鹽、硝化和反硝化容量、釋磷和吸磷的容量等問題,這些問題使得在實際處 理中達到氮和磷一級排放標準具有一定的難度和局限性。因此,如何更好地 解決和處理傳統脫氮除磷工藝中存在的矛盾關系和弊端,提高傳統工藝脫氮 除磷的效果,開創高效節能、清潔和符合我國國情的可持續污水處理工藝以 解決我國日益嚴重的水污染問題,這是目前及今后城市污水脫氮除磷技術研 究的重點,是我國水環境保護和水資源利用事業的當務之急。
目前主要是通過活性污泥法對污水進行脫氮除磷處理,活性污泥是一個 復雜的體系,其中包含著各類微生物,活性污泥法包括普通活性污泥法、氧 化溝處理工藝、SBR工藝、AO工藝、A2/O工藝和UCT工藝等。在生物脫氮除 磷技術的發展歷史中,脫氮除磷的工藝得到不斷地發展和完善,這之中包括 改良的A2/O工藝、改良UCT工藝、MSBR工藝、VIP工藝、新型氧化溝工藝和 BCFS工藝等等。所有這些生物脫氮除磷的組合工藝基本都是建立在傳統的生 物脫氮除磷的理論基礎上的,雖然進行了新的構架或組合,卻也仍存在著明 顯的不足,這主要是表現在較多的工藝流程中:上述組合工藝都包含了多重 的污泥以及混合液的回流,由此增加了系統的復雜程度,提高了基建和運行 的成本;同時在脫氮除磷的過程中對能源的消耗較多;剩余污泥雖富含磷, 但處理量較大等。顯然的,這些缺點都不能符合我國新形勢下對環境可持續 發展的要求。
在活性污泥法處理污水工藝中,不同池體中的活性污泥基本相同,是一 個完全摻混的體系;但在不同的池體中由于控制條件不同,起作用的微生物 也不同。在整個循環過程中微生物均處于激活與休眠交替運行的狀態,例如, 硝化菌為自養好氧菌,反硝化菌為異養型兼性厭氧菌,二者分別在缺氧池和 好氧池中起作用,具體為:在缺氧池中,反硝化菌被激活,而硝化菌屬處于 休眠狀態;混合液進入好氧池后,硝化菌屬被激活,反硝化菌屬處于休眠狀 態。在這個循環體系中這兩種菌屬都是激活和休眠交替進行,對有效菌屬的 積累增殖不利。同時,菌種激活需要一定的時間,這會降低活性污泥的利用 率。因此,如何簡便而有效地增加活性污泥的利用率仍有待進行技術摸索。
實用新型內容
有鑒于此,本申請提供一種分段式活性污泥法污水處理系統,本申請提 供的分段式活性污泥法污水處理系統能更有效地利用活性污泥,并且能將處 理工藝靈活拆分或組合運行,以滿足脫氮除磷的不同要求。
本申請提供一種分段式活性污泥法污水處理系統,包括:
設有進水口和出口的厭氧池,用于對污水進行厭氧處理;所述厭氧池出 口處設有第一出水堰,所述第一出水堰前設有相鄰的第一擋板和第二擋板, 所述第一擋板底端連接有向著出水堰方向傾斜的第一折板,所述第二擋板位 于所述第一出水堰和第一擋板之間、且與所述厭氧池底部保持距離;所述厭 氧池設有出口的內壁連接有第二折板,所述第二折板背著出水堰方向傾斜、 且與所述厭氧池底部保持距離;
與所述厭氧池出口相連通的缺氧池,用于對污水或處理后的污水進行缺 氧處理;所述缺氧池設有進水口;
與所述缺氧池相連通的好氧池;
與所述好氧池相連通的沉淀池。
優選的,所述缺氧池設有出口,所述缺氧池出口處設有第二出水堰,所 述第二出水堰前設有相鄰的第三擋板和第四擋板,所述第三擋板底端連接有 向著出水堰方向傾斜的第三折板,所述第四擋板位于所述第二出水堰和第三 擋板之間、且與所述缺氧池底部保持距離;所述缺氧池設有出口的內壁連接 有第四折板,所述第四折板背著出水堰方向傾斜、且與所述缺氧池底部保持 距離。
優選的,所述厭氧池、缺氧池和好氧池為一個整體的生物反應池。
優選的,還包括:與所述厭氧池和缺氧池均相連通的預處理裝置,所述 預處理裝置設有進水口。
優選的,所述好氧池與厭氧池相連通。
優選的,所述厭氧池、缺氧池和好氧池內各自獨立地設有導流墻。
優選的,所述厭氧池內設有兩個推流攪拌器;所述缺氧池內設有一個推 流攪拌器。
優選的,所述好氧池和缺氧池之間設有回流泵,用于將所述好氧池中的 混合液回流至缺氧池。
優選的所述好氧池內設有曝氣設備。
優選的,所述沉淀池和厭氧池之間設有污泥回流泵,用于將所述沉淀池 中的部分污泥返回至厭氧池。
與現有技術相比,本申請提供的分段式活性污泥法污水處理系統包括: 依次相連通的厭氧池、缺氧池、好氧池和沉淀池,分別用于進行厭氧處理、 缺氧處理、好氧處理和泥水分離;所述厭氧池和缺氧池均設有進水口和出口, 并且,所述厭氧池出口處設有第一出水堰,所述第一出水堰前設有相鄰的第 一擋板和第二擋板,所述第一擋板底端連接有向著出水堰方向傾斜的第一折 板,所述第二擋板位于所述第一出水堰和第一擋板之間、且與所述厭氧池底 部保持距離;所述厭氧池設有出口的內壁連接有第二折板,所述第二折板背 著出水堰方向傾斜、且與所述厭氧池底部保持距離。本申請在厭氧池出口設 置擋泥板和出水堰,使得厭氧池的污泥在流出前被截留回原地,泥水混合液 在流經下一單元前,依靠沉淀作用,污泥被部分截留、返還回原來的反應單 元,這樣能保持各個反應池的有效菌群的數量,減少了不同菌屬污泥的摻混, 增加污泥的利用率,減少微生物激活、休眠的過程和時間,同時提高脫氮和 除磷效率。另外,本申請在厭氧池和缺氧池分別設置進水口,可根據對脫氮 除磷的不同要求進行污水處理工藝。具體的,針對單獨除磷的要求,可將整 個工藝拆分為厭氧-好氧進行運行;針對單獨脫氮的要求,可將整個工藝拆分 為缺氧-好氧進行運行;如果既脫氮又除磷,也可將工藝組合為厭氧-缺氧-好 氧進行運行。本申請這樣將工藝靈活拆分或組合運行,可以滿足對脫氮除磷 的不同要求,能解決在一個系統中同時完成脫氮和除磷過程中產生的各過程 間的矛盾關系。







