公開(公告)日2015.03.25
IPC分類號C02F9/02; B01D36/04
摘要
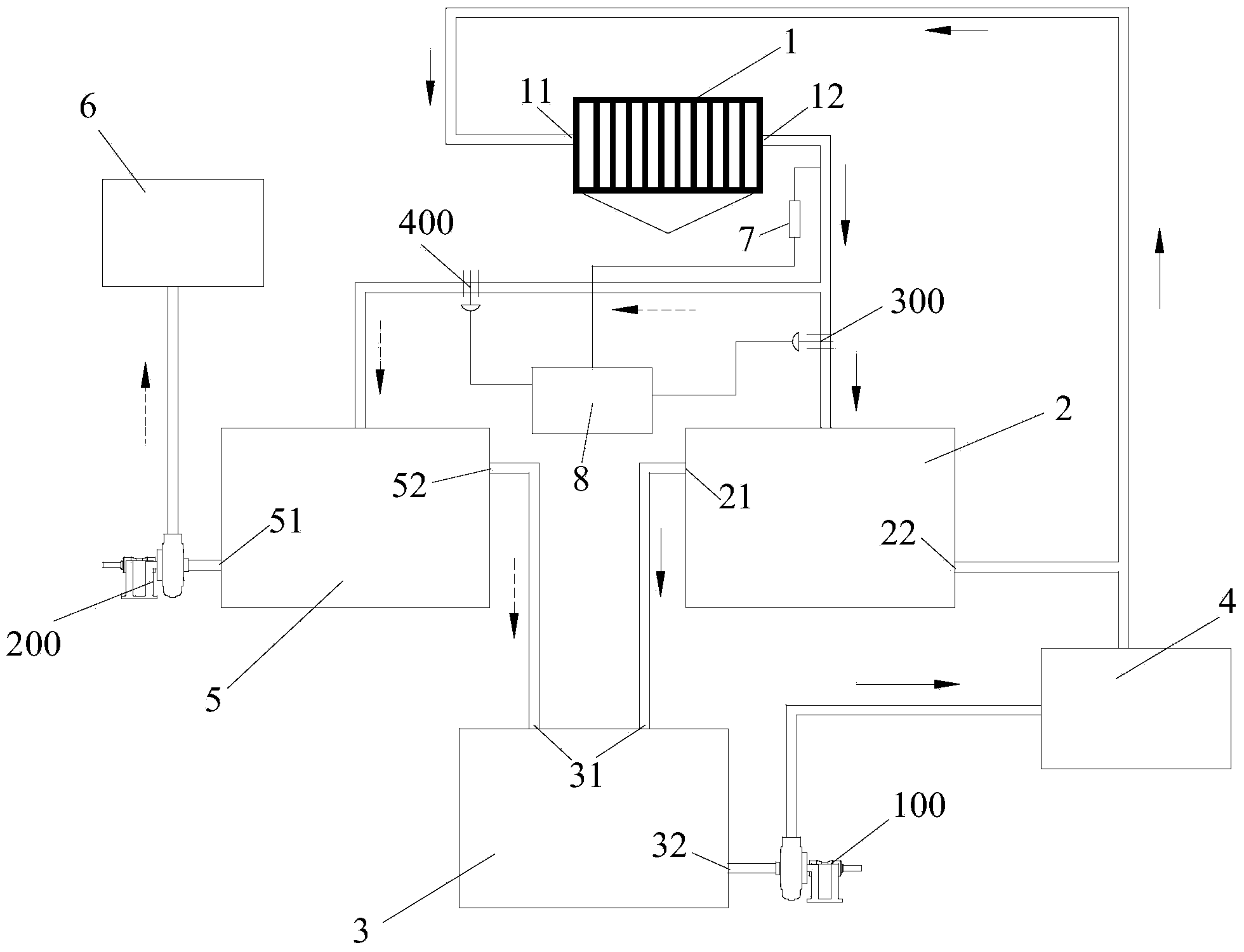
本發明公開了一種板框壓濾機濾液水處理系統和處理方法,包括板框壓濾機、沉淀池和循環池,板框壓濾機包括壓濾機進水端和壓濾機排水端,還包括清水池,清水池和沉淀池并聯在壓濾機排水端上,清水池的進水端上設有清水池閥門,沉淀池的進水端上設有沉淀池閥門。清水池上設有用于向外部清潔用水系統供水的清水池第一出水口。沉淀池的上部設有沉淀池第一出水口,并且沉淀池第一出水口與循環池的循環池進水端相連,循環池的循環池出水口向外部洗煤系統供水,并且外部洗煤系統的排水端連接至壓濾機進水端。本發明的處理系統和方法可以高效、充分地利用濾液水、節約水資源并減少環境污染。
權利要求書
1.一種板框壓濾機濾液水處理系統,包括板框壓濾機、沉淀池和循 環池,所述板框壓濾機包括壓濾機進水端和壓濾機排水端,其特征在于, 還包括清水池,所述清水池和所述沉淀池并聯在所述壓濾機排水端上, 所述清水池的進水端上設有清水池閥門,所述沉淀池的進水端上設有沉 淀池閥門;
所述清水池上設有用于向外部清潔用水系統供水的清水池第一出水 口;
所述沉淀池的上部設有沉淀池第一出水口,并且所述沉淀池第一出 水口與所述循環池的循環池進水端相連,所述循環池的循環池出水口向 外部洗煤系統供水,并且所述外部洗煤系統的排水端連接至所述壓濾機 進水端。
2.根據權利要求1所述的板框壓濾機濾液水處理系統,其特征在于, 所述清水池第一出水口連接有清水水泵,所述清水水泵為所述清水池向 所述外部清潔用水系統供水提供動力,所述循環池出水口連接有循環水 泵,所述循環水泵為所述循環池向所述外部洗煤系統供水提供動力。
3.根據權利要求1所述的板框壓濾機濾液水處理系統,其特征在于, 所述清水池的上部還設有清水池第二出水口,所述清水池第二出水口與 所述循環池的所述循環池進水端相連通。
4.根據權利要求1所述的板框壓濾機濾液水處理系統,其特征在于, 所述沉淀池的底部還設有沉淀池第二出水口,所述沉淀池第二出水口通 過外部的連接管道連接至所述壓濾機進水端。
5.根據權利要求1所述的板框壓濾機濾液水處理系統,其特征在于, 所述板框壓濾機的壓濾機排水端上設有用于檢測所述濾液水濃度的水質 傳感器,所述水質傳感器與中央處理器相連,所述水質傳感器將檢測信 號傳遞給所述中央處理器,所述中央處理器根據所述檢測信號控制所述 清水池閥門和所述沉淀池閥門的開閉。
6.根據權利要求1所述的板框壓濾機濾液水處理系統,其特征在于, 所述沉淀池內添加有用于提高泥煤沉淀速度的凝聚劑和絮凝劑。
7.一種板框壓濾機濾液水處理方法,其特征在于,包括以下步驟:
a、開啟所述板框壓濾機,檢測所述板框壓濾機排出的濾液水的濃度 是否大于設定值;
b、若濃度大于設定值,打開所述沉淀池閥門,關閉所述清水池閥門, 使濾液水進入所述沉淀池中,并溢流至所述循環池,開啟所述循環水泵, 將所述循環池中的濾液水供向所述外部洗煤系統,最終將所述外部洗煤 系統的排出水輸入至所述板框壓濾機的壓濾機進水端;
c、若濃度小于設定值,打開所述清水池閥門,關閉所述沉淀池閥門, 使所述清水池進水,開啟所述清水水泵,將所述清水池中的濾液水供向 所述外部清潔用水系統。
8.根據權利要求7所述的板框壓濾機濾液水處理方法,其特征在于, 所述a步驟中進一步包括,若檢測到濾液水的濃度迅速增大,停止所述 板框壓濾機工作,檢查所述板框壓濾機的濾布是否破損。
9.根據權利要求7所述的板框壓濾機濾液水處理方法,其特征在于, 所述b步驟中進一步包括,將所述沉淀池底部的煤泥水輸送至所述板框 壓濾機的壓濾機進水端。
10.根據權利要求7所述的板框壓濾機濾液水處理方法,其特征在 于,所述c步驟中進一步包括,當外部清潔用水系統用水量較小或不需 要用水時,使清水池的水流至所述循環池中,用于向外部洗煤系統供水。
說明書
一種板框壓濾機濾液水處理系統和處理方法
技術領域
本發明涉及廢水回收循環利用的方法,尤其涉及一種板框壓濾機濾 液水處理系統和處理方法。
背景技術
在工業生產中,為了節約水資源,并且減少廢水排放量,需要將廢 水處理回收利用。如在洗煤過程中,需要耗費大量的水,同時產生大量 的泥煤水,這些泥煤水都會通過相應地處理系統循環利用。目前常采用 板框壓濾機作為脫水設備。如圖1所示。現有技術中回收利用板框壓濾 機的濾液水的方法主要是先將洗煤產生的泥煤水輸入板框壓濾機1′,經 過板框壓濾機1′過濾后,將濾液水排入一個沉淀池2′進行沉降澄清,再 將沉淀澄清的濾液水傳入循環池3′中,通過循環水泵100′供向外部的洗 煤系統4′使用,如脫泥水、脫介水或清掃水使用。外部洗煤系統4′洗煤 后產生的煤泥水經過洗煤系統分級后,產生的細顆粒煤泥水傳入板框壓 濾機1′進水端,再一次進行過濾回收利用,從而實現洗煤水的循環利用。
上述方法可以實現對洗煤廢水回收利用。但存在一定的缺陷。由于 板框壓濾機的濾液水雜質含量比較低、澄清度較高,特別是板框壓濾機 后期排放的濾液水,這種水質澄清度更高。如果將這種濾液水作為脫泥 水、脫介水或清掃水使用,一定程度上浪費了這種濾液水。
因此,有必要設計一種板框壓濾機濾液水處理系統和處理方法,這 種處理系統和方法可以高效、充分地利用濾液水,實現節約水資源,減 少環境污染的目的。
發明內容
有鑒于此,本發明的目的是提供一種板框壓濾機濾液水處理系統和 處理方法,提高濾液水利用率,使生產中節約用水,減少環境污染。
本發明提供的板框壓濾機濾液水處理系統包括板框壓濾機、沉淀池 和循環池,所述板框壓濾機包括壓濾機進水端和壓濾機排水端,還包括 清水池,所述清水池和所述沉淀池并聯在所述壓濾機排水端上,所述清 水池的進水端上設有清水池閥門,所述沉淀池的進水端上設有沉淀池閥 門;
所述清水池上設有用于向外部清潔用水系統供水的清水池第一出水 口;
所述沉淀池的上部設有沉淀池第一出水口,并且所述沉淀池第一出 水口與所述循環池的循環池進水端相連,所述循環池的循環池出水口向 外部洗煤系統供水,并且所述外部洗煤系統的排水端連接至所述壓濾機 進水端。
進一步,所述清水池第一出水口連接有清水水泵,所述清水水泵為 所述清水池向所述外部清潔用水系統供水提供動力,所述循環池出水口 連接有循環水泵,所述循環水泵為所述循環池向所述外部洗煤系統供水 提供動力。
進一步,所述清水池的上部還設有清水池第二出水口,所述清水池 第二出水口與所述循環池的所述循環池進水端相連通。
進一步,所述沉淀池的底部還設有沉淀池第二出水口,所述沉淀池 第二出水口通過外部的連接管道連接至所述壓濾機進水端。
進一步,所述板框壓濾機的壓濾機排水端上設有用于檢測所述濾液 水濃度的水質傳感器,所述水質傳感器與中央處理器相連,所述水質傳 感器將檢測信號傳遞給所述中央處理器,所述中央處理器根據所述檢測 信號控制所述清水池閥門和所述沉淀池閥門的開閉。
進一步,所述沉淀池內添加有用于提高泥煤沉淀速度的凝聚劑和絮 凝劑。
本發明還公開了一種板框壓濾機濾液水處理方法,包括以下步驟:
a、開啟所述板框壓濾機,檢測所述板框壓濾機排出的濾液水的濃度 是否大于設定值;
b、若濃度大于設定值,打開所述沉淀池閥門,關閉所述清水池閥門, 使濾液水進入所述沉淀池中,并溢流至所述循環池,開啟所述循環水泵, 將所述循環池中的濾液水供向所述外部洗煤系統,最終將所述外部洗煤 系統的排出水輸入至所述板框壓濾機的壓濾機進水端。
c、若濃度小于設定值,打開所述清水池閥門,關閉所述沉淀池閥門, 使所述清水池進水,開啟所述清水水泵,將所述清水池中的濾液水供向 所述外部清潔用水系統。
進一步,所述a步驟中進一步包括,若檢測到濾液水的濃度迅速增 大,停止所述板框壓濾機工作,檢查所述板框壓濾機的濾布是否破損。
進一步,所述b步驟中進一步包括,將所述沉淀池底部的煤泥水輸 送至所述板框壓濾機的壓濾機進水端。
進一步,所述c步驟中進一步包括,當外部清潔用水系統用水量較 小或不需要用水時,使清水池的水流至所述循環池中,用于向外部洗煤 系統供水。
采用上述技術方案,具有如下有益效果:
本發明提供的一種板框壓濾機濾液水處理系統和處理方法,由于在 板框壓濾機的排水端上并聯連接了清水池和沉淀池,并且根據板框壓濾 機的濾液水濃度分別開啟或關閉清水池閥門和沉淀池閥門,使使雜質濃 度低的濾液水進入清水池,并供向外部清潔用水系統;而雜質濃度高的 濾液水進入沉淀池中,經過沉淀,使沉淀池中的濾液水濃度下降,而供 向外部洗煤系統中。本發明的處理系統和方法可以高效、充分地利用濾 液水,實現節約水資源,減少環境污染的目的。







