公布日:2023.11.07
申請日:2023.08.07
分類號:C02F9/00(2023.01)I;C07C37/00(2006.01)I;C07C37/68(2006.01)I;C07C37/72(2006.01)I;C07C37/74(2006.01)I;C02F1/10(2023.01)N;C02F1/20(2023.01)N;C02F1
/26(2023.01)N;C02F101/34(2006.01)N;C02F1/40(2023.01)N
摘要
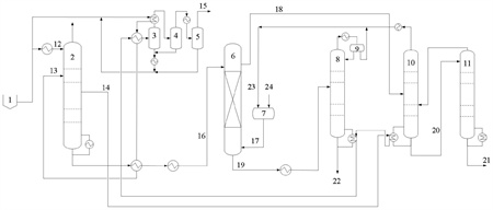
本發明屬于廢水處理技術領域,涉及一種用于酚氨廢水中酚氨回收的節能型系統及工藝,包括:脫氨塔、酚塔、粗酚提純塔、溶劑汽提塔和萃取塔,脫氨塔塔頂設置廢水進口,塔中上部連接三級冷凝系統,塔釜連接萃取塔,其一側連接酚塔的塔釜;酚塔塔釜連接粗酚提純塔上部,塔頂連接溶劑汽提塔下部;粗酚提純塔塔頂連接酚塔中下部;溶劑汽提塔塔釜連接三級分凝系統;萃取塔上部連接酚塔中部,塔釜連接溶劑汽提塔中部。本發明為熱解廢水等高沸點酚類含量較高的廢水體系提供了一種節能型酚氨回收技術,在保證很高節能程度的前提下,避免了之前技術存在的粗酚純度低、溶劑夾帶浪費等難題,且減輕了脫氨塔的污堵,保證裝置有較長的穩定運行周期。

權利要求書
1.一種用于酚氨廢水中酚氨回收的節能型系統,其特征在于,包括:脫氨塔,所述脫氨塔的塔頂設置廢水進口,塔中上部連接三級冷凝系統,塔釜連接萃取塔,其一側連接酚塔的塔釜;酚塔,所述酚塔的塔釜連接粗酚提純塔的上部,塔頂連接溶劑汽提塔的下部;粗酚提純塔,所述粗酚提純塔的塔頂連接酚塔的中下部;溶劑汽提塔,所述溶劑汽提塔的塔釜連接三級分凝系統,所述三級分凝系統包括依次連接的一級分凝器、二級分凝器和三級分凝器;萃取塔,所述萃取塔的上部連接酚塔的中部,塔釜連接溶劑汽提塔的中部。
2.根據權利要求1所述的系統,其特征在于,所述脫氨塔的塔頂壓力為0.4~0.85MPag,塔頂溫度為40~60℃,塔釜壓力為0.42~0.87MPag,塔釜溫度為145~178℃。
3.根據權利要求1所述的系統,其特征在于,所述酚塔的操作壓力為-0.06~-0.09MPag,其理論級數在15~35級,回流比0.08~0.3,其塔釜溫度為110~150℃。
4.根據權利要求1所述的系統,其特征在于,所述粗酚提純塔的理論級數在3~10級,操作壓力為-0.05~0.12MPag,塔釜溫度為150~235℃。
5.根據權利要求1所述的系統,其特征在于,所述溶劑汽提塔的操作壓力為常壓,其理論級數為8~20級,塔釜溫度為95~110℃。
6.根據權利要求1所述的系統,其特征在于,所述萃取塔的理論級數為2~5個理論級,所述萃取塔替換為多級混合澄清器。
7.一種用于酚氨廢水中酚氨回收的節能型工藝,其特征在于,采用權利要求1-6任一項所述的系統,包括以下步驟:將進料廢水分為冷進料廢水和熱進料廢水,冷進料廢水的溫度為30~50℃,從塔頂進入脫氨塔,熱進料廢水經換熱后溫度為130~160℃,從塔中上部進入脫氨塔,冷進料廢水和熱進料廢水的體積比為1:6~1:3;然后從脫氨塔的塔頂采出酸性氣體,側線采出氨水汽,側線采出率為9~15%,采出氨水汽的溫度為138~171℃;采出的氨水汽先與酚塔釜液換熱,使部分釜液汽化,自身溫度降至133~160℃后,再與溶劑汽提塔塔釜液換熱后進入三級分凝系統濃縮成粗氨氣;經脫氨塔脫氨脫酸后的廢水進入萃取塔進行脫酚,萃取物進入酚塔,利用精餾回收萃取劑,得到的酚塔塔釜粗酚經粗酚提純塔進一步回收溶劑后作為副產品;萃余液進入溶劑汽提塔,將廢水中溶解的萃取劑汽提出來循環利用。
8.根據權利要求7所述的工藝,其特征在于,所述酚塔塔釜粗酚從粗酚提純塔的塔頂進料,塔頂采出率為3%~10%,分離后,其塔頂蒸汽進入酚塔的中下部,其塔釜粗酚作為產品粗酚。
9.根據權利要求7所述的工藝,其特征在于,所述酚的萃取溫度為30~80℃,廢水與萃取劑的體積比為(3~10):1,萃取劑為二異丙醚、甲基異丁基甲酮、醋酸丁酯或甲基戊烯酮中的任一種或幾種。
發明內容
本發明的目的在于解決現有技術中存在的上述問題,提出了一種用于酚氨廢水中酚氨回收的節能型系統及工藝,為熱解廢水等高沸點酚類含量較高的廢水體系提供了一種節能型酚氨回收技術,在保證很高節能程度的前提下,避免了之前技術存在的粗酚純度低、溶劑夾帶浪費、酚塔頂采出物料冷凝成本高等難題,且減輕了脫氨塔的污堵,保證裝置有較長的穩定運行周期。
本發明的技術方案是:
一種用于酚氨廢水中酚氨回收的節能型系統,包括:
脫氨塔,所述脫氨塔的塔頂設置廢水進口,塔中上部連接三級冷凝系統,塔釜連接萃取塔,其一側連接酚塔的塔釜;
酚塔,所述酚塔的塔釜連接粗酚提純塔的上部,塔頂連接溶劑汽提塔的下部;
粗酚提純塔,所述粗酚提純塔的塔頂連接酚塔的中下部;
溶劑汽提塔,所述溶劑汽提塔的塔釜連接三級分凝系統,所述三級分凝系統包括依次連接的一級分凝器、二級分凝器和三級分凝器;
萃取塔,所述萃取塔的上部連接酚塔的中部,塔釜連接溶劑汽提塔的中部。
進一步的,所述脫氨塔的塔頂壓力為0.4~0.85MPag,塔頂溫度為40~60℃,塔釜壓力為0.42~0.87MPag,塔釜溫度為145~178℃。
進一步的,所述酚塔的操作壓力為-0.06~-0.09MPag,其理論級數在15~35級,回流比0.08~0.3,其塔釜溫度為110~150℃。
進一步的,所述粗酚提純塔的理論級數在3~10級,操作壓力為-0.05~0.12MPag,塔釜溫度為150~235℃。
進一步的,所述溶劑汽提塔的操作壓力為常壓,其理論級數為8~20級,塔釜溫度為95~110℃。
進一步的,所述萃取塔的理論級數為2~5個理論級,所述萃取塔替換為多級混合澄清器。
本發明還保護采用上述用于酚氨廢水中酚氨回收的節能型系統的工藝,包括以下步驟:
將進料廢水分為冷進料廢水和熱進料廢水,冷進料廢水的溫度為30~50℃,從塔頂進入脫氨塔,熱進料廢水經換熱后溫度為130~160℃,從塔中上部進入脫氨塔,冷進料廢水和熱進料廢水的體積比為1:6~1:3;然后從脫氨塔的塔頂采出酸性氣體,側線采出氨水汽,側線采出率為9~15%,采出氨水汽的溫度為138~171℃;采出的氨水汽先與酚塔釜液換熱,使部分釜液汽化,自身溫度降至133~160℃后,再與溶劑汽提塔塔釜液換熱后進入三級分凝系統濃縮成粗氨氣;經脫氨塔脫氨脫酸后的廢水進入萃取塔進行脫酚,萃取物進入酚塔,利用精餾回收萃取劑,得到的酚塔塔釜粗酚經粗酚提純塔進一步回收溶劑后作為副產品;萃余液進入溶劑汽提塔,將廢水中溶解的萃取劑汽提出來循環利用。
進一步的,所述酚塔塔釜粗酚從粗酚提純塔的塔頂進料,塔頂采出率為3%~10%,分離后,其塔頂蒸汽進入酚塔的中下部,其塔釜粗酚作為產品粗酚。
進一步的,所述酚的萃取溫度為30~80℃,廢水與萃取劑的體積比為(3~10):1,萃取劑為二異丙醚、甲基異丁基甲酮、醋酸丁酯或甲基戊烯酮中的任一種或幾種。
本發明的有益效果:
(1)本發明提供的用于酚氨廢水中酚氨回收的節能型系統及工藝,巧妙地利用萃取物中塔釜組份含量遠低于塔頂組份含量的特點,將萃取物的分離由常規工藝的一塔變為兩塔來進行,即先用酚塔實現絕大部分溶劑與粗酚的分離,然后再利用一只很小尺寸的塔和很低的蒸汽消耗對粗酚中殘留的少量溶劑進行提餾回收。
(2)本發明采用的系統配置,可降低酚塔塔釜的重沸溫度,從而保證了在較低的脫氨塔操作壓力和酚塔真空度的情況下,氨水汽就可以有足夠溫差為酚塔釜液的重沸提供熱量,節約了酚塔新鮮蒸汽用量;同時,本發明降低了脫氨塔操作壓力,可以緩解脫氨塔壓力升高后的污堵加劇難題;而降低酚塔真空度后,又可避免酚塔必須采用成本高昂的冷凍水來作為塔頂冷卻介質的問題,從而為熱解廢水等高沸點酚類含量較高的廢水體系提供了一種節能型的酚氨回收技術,與熱解廢水原使用技術相比,噸水蒸汽用量可以降低100~150公斤。
經過處理后的廢水硫化氫和二氧化碳的殘留量低于30mg/L,含氨量低于100mg/L,總酚含量低于600mg/L,符合規定標準。
(發明人:蓋恒軍;張燕平;朱艷紅)






