公布日:2023.10.31
申請日:2023.08.17
分類號:C02F9/00(2023.01)I;C02F1/04(2023.01)N;C02F1/44(2023.01)N;C02F1/60(2023.01)N;C02F1/58(2023.01)N;C02F1/66(2023.01)N;C02F1/52(2023.01)N;C02F1
/56(2023.01)N
摘要
本發明公開了一種天然石墨純化廢水零排工藝系統,除氟除硅反應池、絮凝池和沉淀池順序對廢水供水裝置供給的廢水進行預處理,超濾膜反應器對預處理水進行超濾處理,超濾膜反應器的超濾濃水口和超濾產水口分別與廢水供水裝置和高壓反滲透模塊連通,高壓反滲透模塊內高壓反滲透膜對超濾產水進行高壓反滲透處理,壓反滲透模塊的高壓反滲透產水口和高壓反滲透濃水出水口分別與反滲透模塊和蒸發模塊連通,反滲透模塊內反滲透膜對高壓反滲透產水進行反滲透處理,反滲透模塊的反滲透產水口和反滲透濃水口分別與中水回用裝置和廢水供水裝置連通,蒸發模塊對高壓反滲透濃水蒸發結晶,本發明的工藝流程簡單,處理成本低,運行效果穩定,污染物去除率高。

權利要求書
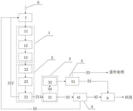
1.一種天然石墨純化廢水零排工藝系統,其特征在于:包括預處理模塊(1)、超濾模塊(2)、高壓反滲透模塊(3)、反滲透模塊(4)、蒸發模塊(5)、廢水供水裝置和中水回用裝置,所述預處理模塊包括除氟除硅反應池(11)、絮凝池(12)和沉淀池(13),所述除氟除硅反應池的進水口與廢水供水裝置連通,除氟除硅反應池的出水口與絮凝池進水口連通,絮凝池的出水口與沉淀池進水口連通,沉淀池的上層清液排出口與超濾模塊的進水口連通,超濾模塊內設有超濾膜反應器(21),所述超濾膜反應器能夠對進入其內的中間處理水進行超濾處理,超濾膜反應器的超濾濃水口與廢水供水裝置連通,超濾膜反應器的超濾產水口與高壓反滲透模塊進水口連通,高壓反滲透模塊內設有高壓反滲透膜(31),所述高壓反滲透膜能夠對進入高壓反滲透模塊的超濾產水進行高壓反滲透處理,高壓反滲透模塊的高壓反滲透產水口與反滲透模塊的進水口連通,高壓反滲透模塊的高壓反滲透濃水出水口與蒸發模塊的進水口連通,蒸發模塊內設有蒸發器(51),蒸發器能夠將高壓反滲透濃水進行蒸發結晶處理,蒸發模塊的冷凝水出水口與中水回用裝置連通,反滲透模塊內設有反滲透膜(41),所述反滲透膜能夠對進入其內的高壓反滲透產水進行反滲透處理,反滲透模塊的反滲透產水口與中水回用裝置連通,反滲透模塊的反滲透濃水口與廢水供水裝置連通。
2.根據權利要求1所述的天然石墨純化廢水零排工藝系統,其特征為:所述廢水供水裝置包括廢水供水管道(6)和廢水調節池(7),所述廢水供水管道與廢水調節池進水口連通,廢水調節池的出水口與除氟除硅反應池連通,所述廢水調節池內設有曝氣器,所述曝氣器能夠對廢水調節池內廢水進行均質化處理。
3.根據權利要求1所述的天然石墨純化廢水零排工藝系統,其特征為:所述超濾模塊還包括砂濾炭濾罐(22)、中間水桶(23)和自吸泵,所述沉淀池的上層清液排出口與砂濾炭濾罐的進水口連通,所述自吸泵能夠將沉淀池的上層清液吸入砂濾炭濾罐內,砂濾炭濾罐的出水口與中間水桶連通,中間水桶通過管道與超濾膜反應器進水口連通,所述中間水桶內還設有第一增壓泵,所述第一增壓泵能夠將中間水桶的水經管道打入超濾膜反應器內。
4.根據權利要求2所述的天然石墨純化廢水零排工藝系統,其特征為:還設有第一水泵、第二水泵、第三水泵、第二增加泵、第三增壓泵和濃水桶(32),所述第一水泵和第二水泵分別能夠將超濾膜反應器的超濾濃水和反滲透模塊的的反滲透濃水打入廢水調節池內,第二增壓泵能夠將超濾膜反應器的超濾產水打入高壓反滲透模塊內,第三增壓泵能夠將高壓反滲透模塊的高壓反滲透產水送入反滲透模塊內,所述高壓反滲透模塊的高壓反滲透濃水出水口通過重力管道與濃水桶連通,濃水桶通過管道與蒸發模塊的進水口連通,第三水泵能夠將濃水桶中的高壓反滲濃水送入蒸發模塊。
5.根據權利要求1所述的天然石墨純化廢水零排工藝系統,其特征為:所述中水回用裝置包括產水桶(8),所述反滲透模塊的反滲透產水口與產水桶通過管道連通,蒸發模塊的冷凝水出水口通過重力流管道與產水桶連通,所述產水桶內設有回用水泵,所述回用水泵能夠通過產水回用管道將產水桶內產水送入車間回用。
6.一種天然石墨純化廢水零排工藝方法,其特征在于:包括以下工藝步驟:步驟一:將向廢水中投加除氟除硅劑對廢水進行除氟和除硅反應;步驟二:對除氟和除硅反應后的廢水進行pH調節,將廢水的pH調節到5.0-8.0范圍內;步驟三:向廢水中投加絮凝劑,并對廢水進行沉淀處理;步驟四:將經過沉淀處理后的上層清液送入超濾單元,由超濾膜反應器對其進行超濾處理,超濾膜反應器產生超濾產水(211)和超濾濃水(212);步驟五:超濾產水送入高壓反滲透模塊,通過高壓反滲透模塊的反滲透膜進行高壓反滲透處理,高壓反滲透模塊產生高壓反滲透產水(33)和高壓反滲透濃水(34);步驟六:高壓反滲透產水送入反滲透模塊,由反滲透模塊的反滲透膜進行反滲透處理,反滲透模塊產生反滲透產水(42)和反滲透濃水(43),反滲透產水用于中水回用;步驟七:將高壓反滲透濃水送入蒸發模塊,采用蒸發器對高壓反滲透濃水進行蒸發,蒸發模塊的蒸發冷凝水(52)用于中水回用,蒸發模塊蒸發蒸出的結晶(53)作為固廢處理。
7.根據權利要求6所述的天然石墨純化廢水零排工藝方法,其特征為:所述步驟一中,將廢水送入除氟除硅反應池,向除氟除硅反應池投加含鋁鐵鹽復合物的除氟除硅劑,每升廢水投加除氟除硅劑為0.5-5g,并通過攪拌器對除氟除硅反應池內廢水進行攪拌使除氟除硅劑與廢水充分反應,廢水與除氟除硅劑反應5-60分鐘后,將廢水送入絮凝池,先向絮凝池投加石灰對廢水進行pH調節,然后向絮凝池投加質量分數為1-2‰的陰離子聚丙烯酰胺(PAM)進行絮凝反應至少10分鐘,每升廢水投加質量分數為1-2‰的陰離子聚丙烯酰胺1-5mg。
8.根據權利要求6所述的天然石墨純化廢水零排工藝方法,其特征為:所述超濾產水通過第二增壓泵送入高壓反滲透模塊,高壓反滲透模塊運行壓力為2.8-4.2MPa,所述高壓反滲透產水通過第三增壓泵送入反滲透模塊,反滲透模塊運行壓力為0.1-2.0MPa。
9.根據權利要求6所述的天然石墨純化廢水零排工藝方法,其特征為:步驟一中先將廢水送入調節池,通過調節池對廢水進行均質化處理,再將廢水送入除氟除硅池。
10.根據權利要求6所述的天然石墨純化廢水零排工藝方法,其特征為:步驟四中,先通過自吸泵將沉淀池上層清水抽吸進入砂濾炭濾罐進行過濾,然后將過濾后的廢水送入中間水桶,再通過第一增壓泵將中間水桶的水送入超濾膜反應器。
發明內容
為了彌補以上不足,本發明提供了一種天然石墨純化廢水零排工藝系統和方法,該天然石墨純化廢水零排工藝系統和方法能夠實現天然石墨純化廢水零排放,且本工藝簡單,污染物去除率高,處理成本低,廢水最終能夠作為水資源回用,節約水資源。
本發明為了解決其技術問題所采用的技術方案是:一種天然石墨純化廢水零排工藝系統,包括預處理模塊、超濾模塊、高壓反滲透模塊、反滲透模塊、蒸發模塊、廢水供水裝置和中水回用裝置,所述預處理模塊包括除氟除硅反應池、絮凝池和沉淀池,所述除氟除硅反應池的進水口與廢水供水裝置連通,除氟除硅反應池的出水口與絮凝池進水口連通,絮凝池的出水口與沉淀池進水口連通,沉淀池的上層清液排出口與超濾模塊的進水口連通,超濾模塊內設有超濾膜反應器,所述超濾膜反應器能夠對進入其內的中間處理水進行超濾處理,超濾膜反應器的超濾濃水口與廢水供水裝置連通,超濾膜反應器的超濾產水口與高壓反滲透模塊進水口連通,高壓反滲透模塊內設有高壓反滲透膜,所述高壓反滲透膜能夠對進入高壓反滲透模塊的超濾產水進行高壓反滲透處理,高壓反滲透模塊的高壓反滲透產水口與反滲透模塊的進水口連通,高壓反滲透模塊的高壓反滲透濃水出水口與蒸發模塊的進水口連通,蒸發模塊內設有蒸發器,蒸發器能夠將高壓反滲透濃水進行蒸發結晶處理,蒸發模塊的冷凝水出水口與中水回用裝置連通,反滲透模塊內設有反滲透膜,所述反滲透膜能夠對進入其內的高壓反滲透產水進行反滲透處理,反滲透模塊的反滲透產水口與中水回用裝置連通,反滲透模塊的反滲透濃水口與廢水供水裝置連通。石墨純化廢水經過預處理模塊進行除氟除硅處理后,再進行超濾處理、高壓反滲透處理和反滲透處理,處理過程中廢水不會損傷超濾膜、高壓反滲透膜和反滲透膜,廢水通過膜技術處理后,能夠將廢水濃縮減量,進而降低蒸發成本;廢水經一些列膜處理后,最終產水可以作為水資源回用,可以降低生產成本,節約水資源,整個工藝系統簡潔,廢水處理效率高。
作為本發明的進一步改進,所述廢水供水裝置包括廢水供水管道和廢水調節池,所述廢水供水管道與廢水調節池進水口連通,廢水調節池的出水口與除氟除硅反應池連通,所述廢水調節池內設有曝氣器,所述曝氣器能夠對廢水調節池內廢水進行均質化處理。廢水先進入廢水調節池內,經過均質化處理后,有利于后續除氟除硅反應充分,有效避免氟和硅離子損傷后續的膜材。
作為本發明的進一步改進,所述超濾模塊還包括砂濾炭濾罐、中間水桶和自吸泵,所述沉淀池的上層清液排出口與砂濾炭濾罐的進水口連通,所述自吸泵能夠將沉淀池的上層清液吸入砂濾炭濾罐內,砂濾炭濾罐的出水口與中間水桶連通,中間水桶通過管道與超濾膜反應器進水口連通,所述中間水桶內還設有第一增壓泵,所述第一增壓泵能夠將中間水桶的水經管道打入超濾膜反應器內。廢水通過膜處理前,先經過砂濾炭濾罐進行處理,可以先將廢水中大顆粒固體物進行過濾去除,防止堵塞膜系統。
作為本發明的進一步改進,還設有第一水泵、第二水泵、第三水泵、第二增加泵、第三增壓泵和濃水桶,所述第一水泵和第二水泵分別能夠將超濾膜反應器的超濾濃水和反滲透模塊的的反滲透濃水打入廢水調節池內,第二增壓泵能夠將超濾膜反應器的超濾產水打入高壓反滲透模塊內,第三增壓泵能夠將高壓反滲透模塊的高壓反滲透產水送入反滲透模塊內,所述高壓反滲透模塊的高壓反滲透濃水出水口通過重力管道與濃水桶連通,濃水桶通過管道與蒸發模塊的進水口連通,第三水泵能夠將濃水桶中的高壓反滲濃水送入蒸發模塊。高壓反滲濃水先送入濃水桶進行儲存,當高壓反滲濃水達到一定的量后,再排入蒸發模塊內,由蒸發器進行蒸發結晶處理,有利于節能蒸發器能源。
作為本發明的進一步改進,所述中水回用裝置包括產水桶,所述反滲透模塊的反滲透產水口與產水桶通過管道連通,蒸發模塊的冷凝水出水口通過重力流管道與產水桶連通,所述產水桶內設有回用水泵,所述回用水泵能夠通過產水回用管道將產水桶內產水送入車間回用。由產水桶對經過處理后水進行收集,比那與根據需要送到車間進行回用,節省水資源。
一種天然石墨純化廢水零排工藝方法,包括以下工藝步驟:
步驟一:將向廢水中投加除氟除硅劑對廢水進行除氟和除硅反應;
步驟二:對除氟和除硅反應后的廢水進行pH調節,將廢水的pH調節到5.0-8.0范圍內;
步驟三:向廢水中投加絮凝劑,并對廢水進行沉淀處理;
步驟四:將經過沉淀處理后的上層清液送入超濾單元,由超濾膜反應器對其進行超濾處理,超濾膜反應器產生超濾產水和超濾濃水;
步驟五:超濾產水送入高壓反滲透模塊,通過高壓反滲透模塊的反滲透膜進行高壓反滲透處理,高壓反滲透模塊產生高壓反滲透產水和高壓反滲透濃水;
步驟六:高壓反滲透產水送入反滲透模塊,由反滲透模塊的反滲透膜進行反滲透處理,反滲透模塊產生反滲透產水和反滲透濃水,反滲透產水用于中水回用;
步驟七:將高壓反滲透濃水送入蒸發模塊,采用蒸發器對高壓反滲透濃水進行蒸發,蒸發模塊的蒸發冷凝水用于中水回用,蒸發模塊蒸發蒸出的結晶作為固廢(委外)處理。
作為本發明的進一步改進,所述步驟一中,將廢水送入除氟除硅反應池,向除氟除硅反應池投加含鋁鐵鹽復合物的除氟除硅劑,每升廢水投加除氟除硅劑為0.5-5g,并通過攪拌器對除氟除硅反應池內廢水進行攪拌使除氟除硅劑與廢水充分反應,廢水與除氟除硅劑反應5-60分鐘后,將廢水送入絮凝池,先向絮凝池投加石灰對廢水進行pH調節,然后向絮凝池投加質量分數為1-2‰的陰離子聚丙烯酰胺(PAM)進行絮凝反應至少10分鐘,每升廢水投加質量分數為1-2‰的陰離子聚丙烯酰胺1-5mg。
作為本發明的進一步改進,所述超濾產水通過第二增壓泵送入高壓反滲透模塊,高壓反滲透模塊運行壓力為2.8-4.2MPa,所述高壓反滲透產水通過第三增壓泵送入反滲透模塊,反滲透模塊運行壓力為0.1-2.0MPa。
作為本發明的進一步改進,步驟一中先將廢水送入調節池,通過調節池對廢水進行均質化處理,再將廢水送入除氟除硅池。
作為本發明的進一步改進,步驟四中,先通過自吸泵將沉淀池上層清水抽吸進入砂濾炭濾罐進行過濾,然后將過濾后的廢水送入中間水桶,再通過第一增壓泵將中間水桶的水送入超濾膜反應器。
本發明的有益技術效果是:本發明通過超濾膜反應器、高壓反滲透模塊和反滲透模塊形成了一套中水回用膜系統,廢水經過該套中水回用膜系處理后可回用于生產,降低了企業生產成本,節約了水資源;且本發明的工藝處理過程中無需針對總氮指標進行處理,并且廢水的高硬度也不會對膜系統造成影響;本發明的中水回用膜系統通過高壓反滲透,使得進入蒸發器內的濃水蒸發水量縮減到廢水的20%以內,降低了蒸發成本;本發明的工藝中還考慮到廢水中的氟和硅對中水回用膜系統的影響,在前端預處理步驟中先將氟和硅降至無風險水平,再進行中水回用膜處理系統進行處理,有效降低了中水回用膜處理系統運行風險,且本發明的工藝流程簡單,運行效果穩定,污染物去除率高。
(發明人:徐子穎;張柯;何一群;付培清;劉存陽;唐家磊)






