我國大部分城市已實現禽畜的定點集中屠宰及屠宰廢水處理,隨著人們生活水平的不斷提高, 屠宰場的規模也在不斷擴大,屠宰廢水的排放量越來越大,為了保護當地生態環境,環保部門要求具有一定規模的屠宰場都必須建立專門的屠宰廢水處理站
一、屠宰場廢水特點
1、具有定血紅色,主要是由殘血造成;
2、具有血腥味,主要是由殘血和蛋白質分解造成:
3、含有大量的懸浮物,主要由毛、肉屑、骨屑、內臟雜物、未消化的食物和糞便等形成;
4、含有較高動物油脂。
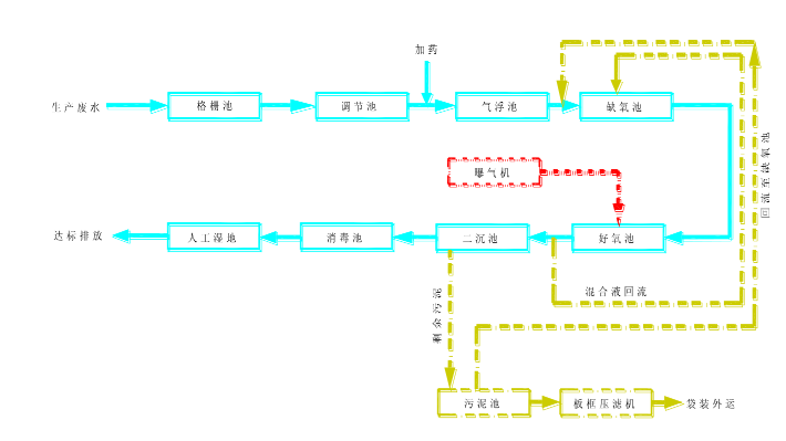
二、屠宰場廢水處理工藝
A/O工藝開創于80年代初,它將缺氧反硝化反應池置于該工藝之首,所以又稱為前置反硝化生物脫氮工藝。A/O法主體工藝包括缺氧池和好氧池。
A池為缺氧池,可以水解部分有機物,提高污水的可生化性,還能使污水中的含氮有機物水分解為氨態氮。而來自好氧池混合液的回流,可使硝態氮反硝化為氮氣,從而達到脫氮的效果。
O池為好氧池,除了能利用微生物氧化有機外,還能氧化氨態氮使之變為硝態氮,通過混合液回流,回流到缺氧池。
生物脫氮的基本原理是在傳統的二級處理中將有機氮轉化為氨氮的基礎上,通過硝化菌的作用,將氨氮轉化成為亞硝化氮、硝態氮,再通過反硝化作用將硝態氮轉化成為氮氣,從而達到從廢水中脫氮的目的。在厭氧和好氧的交替運行條件下,絲狀菌不能大量繁殖,因此也沒有污泥膨脹的可能,有利于后續的沉淀處理單元運行和出水水質。
1、人工濕地介紹
人工濕地可處理多種廢水,該技術已經成為提高大型水體水質的有效方法。人工濕地是利用自然生態系統實現對污水的凈化。這種濕地系統對污水中污染物的去除作用包括基質的吸附、過濾、氨的揮發、植物的吸收及濕地中微生物作用下的硝化和反硝化作用。
2、懸浮物固體去除
污水中含有懸浮固體,污水流經濕地過程中,由于流速一般很小, 再加上植物的阻隔和填料的截留懸浮固體得以有效去除,這樣會造成兩個方面的結果:
1)是水質物、氮磷、重金屬和病原菌等,因此去除懸浮物可以提高污水的去除效率。通過過濾和沉得到凈化;
2)是濕地特性和功能得以改變。污水中的懸浮物含有大量污染物質,例如有機淀,污水中可沉降性污染物被快速截留去除,而懸浮物固體則通過濕地基質表面吸附、微生物菌分解機理去除,濕地對懸浮物的去除非常有效,懸浮物固體出水值-.般低于5mg/L,為防止濕地超負荷運行,進水前一般設置預處理。
3、人工濕地氮、磷的除去機理
生活污中含有大量氮和磷,是引起地表水體的富營養化的主要因素, GB18918中嚴格規定了生活污水污染物排放的限值。預處理過后,有機氮、有機磷已經被去除或者轉化,剩余的大都以氨態氮、硝態氮、一氫磷鹽、二氫磷鹽的形式存在,人王濕地去除氮的機理有兩種:
1)植物的直接吸收。濕地植物發達的根系,可以直接吸收污水中的氨氮、硝態氮以及溶解性磷鹽,為植物的生長提供必要營養,植物的吸收可以去除污水大量的氮以及幾乎全部的磷。
2)微生物的轉化。人工濕地中介質填料上附著人量的生物膜,膜外部的好氧微生物依靠水中溶解氧氧化氨氮,使氨氮轉化為硝態氮并利用反應釋放出的能量。膜中部的兼氧微生物利用水中有機物與硝態氮,經過反應裝化為N2釋放到大氣中。

三、屠宰場廢水處理總結
日前利用前期強制供氧,可使濕地中水的溶解氧濃度上升,硝化菌數量增多,活性增強,進而使硝化反應得以順利進行,去除率明顯提高。另外合理的植物配比以及植物種植密度,可使氮、磷的去除達到最佳的效果,且可以美化周邊的環境。
(來源:北京中科博云環境科技有限公司)



