申請日2015.07.24
公開(公告)日2016.02.03
IPC分類號C02F9/10
摘要
本新型公開一種污水回用零排放處理系統,包括污水預處理組、多級RO膜系統組以及MVR蒸發裝置,污水預處理組、多級RO膜系統組、MVR蒸發裝置通過管道依次連接;污水預處理組連接污水進水水管,污水沿進水水管流入污水預處理組,污水預處理組對污水進行PH值調節、沉淀以及消毒處理得到待排液;多級RO膜系統組包括至少兩級串聯的RO膜組件,并對待排液進行逐級過濾,得到清水和濃水,清水沿管道流入回用水收集箱,濃水經管道流入MVR蒸發裝置;MVR蒸發裝置與污泥排放池和回用水收集箱連接,濃水經MVR蒸發裝置蒸餾成清水和污泥,清水流入回用水收集箱,污泥排放至污泥排放池。本新型處理污水效率高、成本低,處理后水質好。
權利要求書
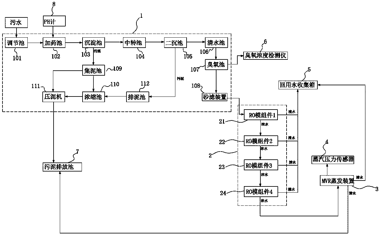
1.一種污水回用零排放處理系統,其特征在于:包括污水預處理組、多級RO膜系統組以及MVR蒸發裝置,所述污水預處理組、多級RO膜系統組、MVR蒸發裝置通過管道依次連接;所述污水預處理組連接污水進水水管,污水沿進水水管流入所述污水預處理組,所述污水預處理組對污水進行PH值調節、沉淀以及消毒處理得到待排液;所述多級RO膜系統組包括至少兩級串聯的RO膜組件,并對待排液進行逐級過濾,得到清水和濃水,清水沿管道流入回用水收集箱,濃水經管道流入所述MVR蒸發裝置;所述MVR蒸發裝置與污泥排放池和所述回用水收集箱連接,濃水經所述MVR蒸發裝置蒸餾成清水和污泥,清水流入所述回用水收集箱,污泥排放至污泥排放池。
2.根據權利要求1所述的一種污水回用零排放處理系統,其特征在于:所述污水預處理組包括順序連接的調節池、加藥池、沉淀池、中轉池、二沉池、清水池、臭氧池以及砂濾裝置;所述調節池調節污水PH值,調節了PH值的污水在所述加藥池內進行混凝沉淀,所述沉淀池還連接集泥池,混凝沉淀后的污水在所述沉淀池內沉淀分離為上清液和污泥,上清液流入所述中轉池進行緩沖,污泥排放至所述集泥池;上清液在所述中轉池中緩沖后流入所述二沉池中進行再次沉淀分離;所述清水池存儲由所述二沉池再次沉淀分離出的上清液,所述臭氧池對所述二沉池再次沉淀分離出的上清液進行消毒處理,所述砂濾裝置對消毒后的上清液進行雜質、顆粒物過濾,得到所述待排液。
3.根據權利要求2所述的一種污水回用零排放處理系統,其特征在于:所述集泥池連接壓泥機和濃縮池;所述二沉池連接排泥池,所述排泥池與所述濃縮池連接;所述濃縮池還與所述壓泥機連接,所述集泥池收集的污泥和/或由所述濃縮池除去水分的污泥經所述壓泥機處理,得到能填埋或焚燒的干凈泥,排入污泥排放池。
4.根據權利要求1-3任意一項所述的一種污水回用零排放處理系統,其特征在于:所述多級RO膜系統組設置四級串聯的RO膜組件;四級RO膜組件依次連接,并且均與所述回用水收集箱連接,各級RO膜組件過濾后得到的清水流入所述回用水收集箱;四級RO膜組件的末端的RO膜組件與所述MVR蒸發裝置連接,所述MVR蒸發裝置接收四級RO膜組件過濾后的濃水,進行蒸餾處理。
5.根據權利要求1-3任意一項所述的一種污水回用零排放處理系統,其特征在于:還設置有控制組件和實時數據采集組件,所述控制組件分別與所述污水預處理組、多級RO膜系統組以及MVR蒸發裝置連接,并由所述控制組件統籌污水預處理組、多級RO膜系統組和MVR蒸發裝置的工作;所述實時數據采集裝置包括PH計、臭氧濃度檢測儀以及蒸汽壓力傳感器,PH計、臭氧濃度檢測儀、蒸汽壓力傳感器均與所述控制組件連接并采集實時數據反饋給控制組件進行異常分析處理。
說明書
一種污水回用零排放處理系統
技術領域
本新型涉及水處理領域,尤其是涉及一種污水回用零排放處理系統。所謂污水回用指將廢水或污水經二級處理和深度處理后回用于生產系統或生活雜用。
背景技術
我國水資源不足,屬世界上13個貧水國之一,人均水資源量是世界平均水平的1/4。據統計,我國目前668座城市中有400多座城市存在不同程度缺水,其中136座城市嚴重缺水,日缺水量達1600萬立方米,年缺水量60億立方米,由于缺水每年影響工業產值2000多億元人民幣。水資源短缺與水環境污染是淡水資源領域面臨的主要問題,也是中國經濟快速發展過程中所遇到的嚴峻挑戰。工業污水和生活廢水使造成水環境污染的主要因素。而污水回用是緩解水資源短缺的重要手段。但是,現有的針對污水處理及回用還存在一些問題:一是,回用的水質不達標,達不到生產用或是生活雜用的標準,使用該回用的水會造成再次水污染;二是,處理效率低,成本高,難操作,由于設備、技術限制,使得現有污水回用的系統或裝置需要耗費大的能量或是投入,才能回用少量的可供使用的水,回用價值低。
實用新型內容
本實用新型的解決的技術問題是針對上述現有技術中的存在的缺陷,提供一種處理效率高、成本低,處理后水質好且容易操作的污水回用零排放處理系統。
為解決上述技術問題,本實用新型采取的技術方案如下:一種污水回用零排放處理系統,包括污水預處理組、多級RO膜系統組以及MVR蒸發裝置,所述污水預處理組、多級RO膜系統組、MVR蒸發裝置通過管道依次連接;所述污水預處理組連接污水進水水管,污水沿進水水管流入所述污水預處理組,所述污水預處理組對污水進行PH值調節、沉淀以及消毒處理得到待排液;所述多級RO膜系統組包括至少兩級串聯的RO膜組件,并對待排液進行逐級過濾,得到清水和濃水,清水沿管道流入回用水收集箱,濃水經管道流入所述MVR蒸發裝置;所述MVR蒸發裝置與污泥排放池和所述回用水收集箱連接,濃水經所述MVR蒸發裝置蒸餾成清水和污泥,清水流入所述回用水收集箱,污泥排放至污泥排放池。
作為對上述技術方案的闡述:
在上述技術方案中,所述污水預處理組包括順序連接的調節池、加藥池、沉淀池、中轉池、二沉池、清水池、臭氧池以及砂濾裝置;所述調節池調節污水PH值,調節了PH值的污水在所述加藥池內進行混凝沉淀,所述沉淀池還連接集泥池,混凝沉淀后的污水在所述沉淀池內沉淀分離為上清液和污泥,上清液流入所述中轉池進行緩沖,污泥排放至所述集泥池;上清液在所述中轉池中緩沖后流入所述二沉池中進行再次沉淀分離;所述清水池存儲由所述二沉池再次沉淀分離出的上清液,所述臭氧池對所述二沉池再次沉淀分離出的上清液進行消毒處理,所述砂濾裝置對消毒后的上清液進行雜質、顆粒物過濾,得到所述待排液。
在上述技術方案中,所述集泥池連接壓泥機和濃縮池;所述二沉池連接排泥池,所述排泥池與所述濃縮池連接;所述濃縮池還與所述壓泥機連接,所述集泥池收集的污泥和/或由所述濃縮池除去水分的污泥經所述壓泥機處理,得到能填埋或焚燒的干凈泥,排入污泥排放池。
在上述方案中,所述多級RO膜系統組設置四級串聯的RO膜組件;四級RO膜組件依次連接,并且均與所述回用水收集箱連接,各級RO膜組件過濾后得到的清水流入所述回用水收集箱;四級RO膜組件的末端的RO膜組件與所述MVR蒸發裝置連接,所述MVR蒸發裝置接收四級RO膜組件過濾后的濃水,進行蒸餾處理。
在上述方案中,還設置有控制組件和實時數據采集組件,所述控制組件分別與所述污水預處理組、多級RO膜系統組以及MVR蒸發裝置連接,并由所述控制組件統籌污水預處理組、多級RO膜系統組和MVR蒸發裝置的工作;所述實時數據采集裝置包括PH計、臭氧濃度檢測儀以及蒸汽壓力傳感器,PH計、臭氧濃度檢測儀以及蒸汽壓力傳感器均與所述控制組件連接并采集實時數據反饋給控制組件進行異常分析處理。
本實用新型的有益效果在于:
一是,利用多級RO膜系統截留污水中的雜質,帶出濃水。有效地去除污水中的大分子溶解鹽、膠體、細菌、病毒、細菌內毒素和有機物等雜質;對污水的二價鹽脫鹽率達到99%以上,各級RO膜系統的回收率可達65%,逐級疊加使得清水回收率達到98.5%以上,在匹配后續處理,達到零排放。
二是,采用MVR蒸發器運用物理方式對污水進行蒸發濃縮處理,把污水濃縮8-10倍,污水的80%-90%變成蒸餾水,剩下的10-20%的濃縮液通過循環噴灑處理或者焚燒處理。同時MVR蒸發器是利用電能驅動蒸汽泵,可把污水產生的二次蒸汽經過蒸汽泵升溫升壓后全部回收再利用,作為污水蒸發的熱源,再將蒸汽冷凝下來產生的高溫蒸餾水所含的熱能通過廢熱回收器回收,對進料進行預熱升溫,能避免了蒸汽的浪費,節省水資源。
三是,采用自動化控制,操作簡單、運行平穩、能耗低。







