公布日:2024.04.26
申請日:2024.01.26
分類號:C02F1/12(2023.01)I;C02F1/20(2023.01)I
摘要
本發明公開了一種污水氣提處理系統,包括氣提塔,所述氣提塔包括:污水進口、污水出口,所述污水進口位于所述氣提塔的上部,所述污水出口位于所述氣提塔的塔底;氣化劑進口、氣提氣出口,所述氣化劑進口位于所述氣提塔的下部,所述氣提氣出口位于所述氣提塔的塔頂;其中,所述氣化劑為氧氣、或者氧氣與二氧化碳的混合氣,所述氣化劑在所述氣提塔內被蒸汽加熱。本發明還公開了一種污水氣提處理方法。本發明能夠大幅降低水蒸汽的消耗量,并且不必另外單獨設置氧氣預熱器和氧氣/水蒸汽混合器,實現氣提后外排污水和水蒸汽的熱量充分利用,提高熱能的利用率。

權利要求書
1.污水氣提處理系統,包括氣提塔,其特征在于,所述氣提塔包括:污水進口、污水出口,所述污水進口位于所述氣提塔的上部,所述污水出口位于所述氣提塔的塔底;氣化劑進口、氣提氣出口,所述氣化劑進口位于所述氣提塔的下部,所述氣提氣出口位于所述氣提塔的塔頂;其中,所述氣化劑為氧氣、或者氧氣與二氧化碳的混合氣,所述氣化劑在所述氣提塔內被蒸汽加熱。
2.如權利要求1所述的污水氣提處理系統,其特征在于,所述氣提塔還包括:蒸汽入口,所述蒸汽入口位于所述循環污水進口的上方、所述污水進口的下方,蒸汽入口向所述氣提塔提供蒸汽。
3.如權利要求1或2所述的污水氣提處理系統,其特征在于,所述氣提塔還包括:循環污水出口、循環污水進口,所述循環污水出口位于所述氣化劑進口的下方,所述循環污水進口位于所述氣化劑進口的上方、所述污水進口的下方,所述循環污水出口、循環污水泵、再沸器、循環污水進口依次連通,污水經再沸器加熱后向所述氣提塔提供蒸汽。
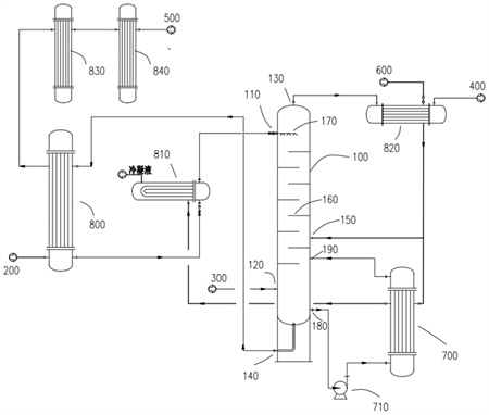
4.如權利要求3所述的污水氣提處理系統,其特征在于,所述氣提氣出口通過氣提氣過熱器與氣化爐連通,煤氣化反應的外排污水依次通過污水換熱器、污水預熱器與所述污水進口連通,所述污水出口依次通過所述污水換熱器、脫鹽水冷卻器、循環水冷卻器與污水生化處理設備連通,其中,蒸汽依次與所述氣提氣過熱器、所述再沸器、所述污水預熱器連接進行熱交換。
5.如權利要求4所述的污水氣提處理系統,其特征在于,所述氣提塔內部安裝有塔盤,所述塔盤具有1~20層,所述污水進口位于最上層塔盤的上方,所述氣化劑進口位于最下層塔盤的下方。
6.如權利要求4所述的污水氣提處理系統,其特征在于,所述氣提塔內部安裝有噴頭,所述噴頭與所述污水進口連通。
7.污水氣提處理方法,其特征在于,基于權利要求1~6任一項所述的污水氣提處理系統,所述方法包括:S1:煤氣化反應的外排污水由所述污水進口進入所述氣提塔,氣化劑從所述氣化劑進口進入所述氣提塔,S2:氣化劑在所述氣提塔內被蒸汽加熱,污水和氣化劑逆流接觸,污水中的酸性氣和氨氣揮發進入氣相,被氣化劑攜帶從所述氣提氣出口流出,脫除酸性氣和氨氣的污水從所述污水出口流出。
8.如權利要求7所述的污水氣提處理方法,其特征在于,蒸汽由設置于所述循環污水進口的上方、所述污水進口的下方的蒸汽入口進入所述氣提塔,向所述氣提塔提供蒸汽;和/或,脫除酸性氣和氨氣的污水由設置于所述氣化劑進口下方的循環污水出口流出,經由所述循環污水泵加壓,送往再沸器加熱,通過設置于所述氣化劑進口上方、所述污水進口下方的循環污水進口返回所述氣提塔,循環污水經再沸器加熱后向所述氣提塔提供蒸汽。
9.如權利要求8所述的污水氣提處理方法,其特征在于,包括:S1:蒸汽依次與氣提氣過熱器、再沸器、污水預熱器連接進行熱交換,煤氣化反應的外排污水依次經由污水換熱器、污水預熱器、所述污水進口進入所述氣提塔,氣化劑從所述氣化劑進口進入所述氣提塔,經由氣提氣過熱器的一部分蒸汽直接由所述蒸汽入口進入所述氣提塔,S2:污水和氣化劑逆流接觸,污水中的酸性氣和氨氣揮發進入氣相,被氣化劑攜帶從所述氣提氣出口流出,經由氣提氣過熱器被蒸汽過熱后進入氣化爐,脫除酸性氣和氨氣的污水一部分從所述污水出口流出,經由所述污水換熱器對煤氣化反應的外排污水預熱,而后經由脫鹽水冷卻器、循環水冷卻器流入污水生化處理設備;脫除酸性氣和氨氣的另一部分污水從所述循環污水出口流出,經由所述循環污水泵加壓、送往所述再沸器被蒸汽間接加熱、由循環污水進口返回所述氣提塔。
發明內容
本發明提供一種污水氣提處理系統及方法,其能夠大幅降低水蒸汽的消耗量,并且不必另外單獨設置氧氣預熱器和氧氣/水蒸汽混合器,實現氣提后外排污水和水蒸汽的熱量充分利用,提高熱能的利用率。
為了實現根據本發明的這些目的和其它優點,提供了一種污水氣提處理系統,包括氣提塔,所述氣提塔包括:
污水進口、污水出口,所述污水進口位于所述氣提塔的上部,所述污水出口位于所述氣提塔的塔底;
氣化劑進口、氣提氣出口,所述氣化劑進口位于所述氣提塔的下部,所述氣提氣出口位于所述氣提塔的塔頂;
其中,所述氣化劑為氧氣、或者氧氣與二氧化碳的混合氣,所述氣化劑在所述氣提塔內被蒸汽加熱。
優選的是,所述氣提塔還包括:
蒸汽入口,所述蒸汽入口位于所述循環污水進口的上方、所述污水進口的下方,蒸汽入口向所述氣提塔提供蒸汽。
優選的是,所述氣提塔還包括:
循環污水出口、循環污水進口,所述循環污水出口位于所述氣化劑進口的下方,所述循環污水進口位于所述氣化劑進口的上方、所述污水進口的下方,所述循環污水出口、循環污水泵、再沸器、循環污水進口依次連通,污水經再沸器加熱后向所述氣提塔提供蒸汽。
優選的是,
所述氣提氣出口通過氣提氣過熱器與氣化爐連通,
煤氣化反應的外排污水依次通過污水換熱器、污水預熱器與所述污水進口連通,
所述污水出口依次通過所述污水換熱器、脫鹽水冷卻器、循環水冷卻器與污水生化處理設備連通,
其中,蒸汽依次與所述氣提氣過熱器、所述再沸器、所述污水預熱器連接進行熱交換。
優選的是,所述氣提塔內部安裝有塔盤,所述塔盤具有1~20層,所述污水進口位于最上層塔盤的上方,所述氣化劑進口位于最下層塔盤的下方。
優選的是,所述氣提塔內部安裝有噴頭,所述噴頭與所述污水進口連通。
污水氣提處理方法,基于所述的污水氣提處理系統,所述方法包括:
S1:煤氣化反應的外排污水由所述污水進口進入所述氣提塔,氣化劑從所述氣化劑進口進入所述氣提塔,
S2:氣化劑在所述氣提塔內被蒸汽加熱,污水和氣化劑逆流接觸,污水中的酸性氣和氨氣揮發進入氣相,被氣化劑攜帶從所述氣提氣出口流出,脫除酸性氣和氨氣的污水從所述污水出口流出。
優選的是,
蒸汽由設置于所述循環污水進口的上方、所述污水進口的下方的蒸汽入口進入所述氣提塔,向所述氣提塔提供蒸汽;和/或,
脫除酸性氣和氨氣的污水由設置于所述氣化劑進口下方的循環污水出口流出,經由所述循環污水泵加壓,送往再沸器加熱,通過設置于所述氣化劑進口上方、所述污水進口下方的循環污水進口返回所述氣提塔,循環污水經再沸器加熱后向所述氣提塔提供蒸汽。
優選的是,包括:
S1:蒸汽依次與氣提氣過熱器、再沸器、污水預熱器連接進行熱交換,
煤氣化反應的外排污水依次經由污水換熱器、污水預熱器、所述污水進口進入所述氣提塔,氣化劑從所述氣化劑進口進入所述氣提塔,經由氣提氣過熱器的一部分蒸汽直接由所述蒸汽入口進入所述氣提塔,
S2:污水和氣化劑逆流接觸,污水中的酸性氣和氨氣揮發進入氣相,被氣化劑攜帶從所述氣提氣出口流出,經由氣提氣過熱器被蒸汽過熱后進入氣化爐,
脫除酸性氣和氨氣的污水一部分從所述污水出口流出,經由所述污水換熱器對煤氣化反應的外排污水預熱,而后經由脫鹽水冷卻器、循環水冷卻器流入污水生化處理設備;
脫除酸性氣和氨氣的另一部分污水從所述循環污水出口流出,經由所述循環污水泵加壓、送往所述再沸器被蒸汽間接加熱、由循環污水進口返回所述氣提塔。
本發明至少包括以下有益效果:
第一、本發明能夠解決污水來流直接進行氣提導致水蒸汽消耗量大的問題,通過一部分氣提效果由氣化劑氣體實現,與原來只有水蒸汽氣提相比,大幅降低了水蒸汽的消耗量,或者大幅降低了氣提所需的能量用量。
第二、本發明能夠解決氧氣預熱和氣提分開設置造成系統復雜的問題,通過在氣提塔中同時實現了氧氣的加熱和氧氣與水蒸汽的混合,不必另外單獨在后續煤氣化前設置氧氣預熱器和氧氣/水蒸汽混合器,系統配置簡單,而且可以降低所需能量品質要求。
第三、本發明通過對循環污水熱能利用,使得氧化劑中補入的水蒸汽來自于污水中的水汽化,來自界外的潔凈水蒸汽對再沸器只提供熱量而不受污染,實現了污水的循環利用。
第四、本發明從污水中氣提出來的酸性氣和氨氣還能隨著氣化劑返回氣化爐中處理,其中酸性氣中的二氧化碳可以用于氣化反應,氨氣在燃燒反應區被氧化為氮氣,不必另外設置單獨的氣提氣處理系統。
第五、本發明通過設置多級換熱器將氣提后外排污水和水蒸汽的熱量充分利用,熱能利用率高。
(發明人:管清亮;張本鳳;裴世釗;馬東鈺;馬宏波;岳軍;岳博;王云杰)






