重金屬作為一類毒性強、難降解、遷移范圍廣的污染物,對水體造成的污染已經嚴重威脅到人體和生態健康。鉻作為一種常見的重金屬,廣泛應用于皮革、紡織、電鍍、木材防腐等行業,在生產過程中會產生大量含鉻廢水,主要以Cr(Ⅵ)形態為主,也存在部分Cr(Ⅲ)形態。Cr(Ⅵ)在富氧情況下,在水中能夠穩定存在,具有較強的毒性和致癌作用,Cr(Ⅲ)毒性較Cr(Ⅵ)低很多。在水處理中,通常需要將Cr(Ⅵ)轉化為毒性較低的Cr(Ⅲ)再通過水解沉淀去除。傳統Cr(Ⅵ)廢水處理方法包括吸附、離子交換、膜過濾、電絮凝等方法。電絮凝處理含鉻廢水具有絮凝效率高、不需另加藥劑、操作簡單、產泥量少等優點,已在廢水處理工程中廣泛應用。電絮凝過程中產生的Fe2+還原Cr6+為Cr3+,Fe2+轉化為Fe3+后絮凝去除水中Cr3+。
隨著污染形勢不斷加劇,廢水排放標準日趨嚴格,電絮凝技術往往需要組合其他技術才能滿足處理要求。其中膜分離技術對懸浮顆粒、有機污染物、重金屬等有很好的處理效果,但膜污染制約了它的推廣應用。將電絮凝和膜分離技術進行組合,電絮凝作為膜分離前預處理單元可以有效減緩膜污染,提高出水水質。電場和氣浮也是抑制膜污染的重要手段,這些作用都存在于電絮凝過程中,但以往研究中電絮凝和超濾作為2個獨立的單元串聯運行,不能利用電絮凝中的電場和氣浮作用控制膜污染。如果將膜組件置于極板之間作為一體式電絮凝-膜分離反應器,不但能夠利用電絮凝中的電場和氣浮作用,進一步減緩膜污染,而且可以使裝置系統更加緊湊,節省占地空間。
本研究中,我們建立了一體式的電絮凝-膜分離反應器(ECMR),將膜組件置于極板之間,充分利用電氣浮和極板之間存在的電場作用,減緩膜污染,提高Cr6+的去除率。考察了電流密度、初始pH、初始濃度、水力停留時間對除鉻和膜通量的影響,分析了電絮凝膜反應器除鉻原理,并探討了膜污染控制機制。
1 材料與方法
1.1 實驗材料
極板與膜材料:實驗中陰陽兩極均采用鐵板,極板尺寸為115 mm×65 mm×2 mm(有效面積68 cm2)。中空纖維式超濾膜組件由天津膜天膜集團公司提供。超濾膜材質為聚偏氟乙烯(PVDF),膜孔徑0.03 μm。
模擬實驗廢水:向去離子水中加入K2Cr2O7,使Cr6+初始濃度保持在C(Cr6+)=40 mg·L-1,溶液pH用1 mol·L-1的NaOH和HCl進行調節。向溶液中加入0.5 mmol·L-1的NaHCO3作為緩沖物質,并用NaCl調節至電導率為2 mS·cm-1。實驗所用藥品均為分析純。EC出水通過注射器從ECMR中抽水之后過0.45 μm濾膜。
1.2 實驗裝置
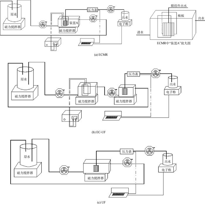
ECMR實驗裝置如圖 1(a)所示。本實驗采用自制有機玻璃槽120 mm×50 mm×140 mm(有效容積為750 mL)作為反應器,極板間距20 mm。實驗中采用DH1765-1型程控直流穩壓穩流電源(35 V, 3 A);采用磁力攪拌器對溶液進行攪拌,以使電解液在反應器內分散均勻。實驗模擬廢水經泵進入電絮凝膜反應器,之后一部分水經膜分離流出,另一部分因膜通量下降而逐漸滯留在膜分離池中的水經泵回流至原水。圖 1(b)為EC-UF實驗裝置流程圖,電絮凝和超濾裝置為分體式連接,實驗模擬廢水經泵進入電絮凝池然后再進入膜分離池,一部分水經膜分離流出,另一部分因膜通量下降而逐漸滯留在膜分離池中的水經泵回流至原水池。圖 1(c)為UF裝置,流入反應器內的含鉻廢水,一部分經膜分離流出,剩余部分經泵流至原水池。
圖1 ECMR、EC-UF和UF實驗裝置示意圖
1.3 分析方法
pH測定采用pH測定儀(720,Thermo Orion,USA), Cr(Ⅵ)檢測方法采用國標二苯碳酰二肼分光光度法,總Cr濃度的測定采用電感耦合等離子體發射光譜儀(ICP-OES OPTIMA-2000,PerkinElmer,USA),電導率的測定采用電導率儀(METTLER TOLEDO,S230),實驗在保持恒定跨膜壓差的條件下以相對通量J/J0(J0為清水通量、J為污染后的膜通量)表征膜污染程度,即膜通量情況。跨膜壓差(TMP)和電子秤的讀數采用相關傳感器與相應的數據采集軟件來記錄,絮體粒徑和性質測定采用激光粒度分析(Mastersizer 2000,Malvern,UK),膜表面情況采用場發射掃描電鏡(SEM,JSM4701F,JEDL,Japan)表征。
2 結果與討論
2.1 ECMR的除鉻效果
實驗對比研究了電絮凝-膜分離反應器(electrocoagulation membrane reactor, ECMR)、電絮凝-超濾(electrocoagulation-ultrafiltration, EC-UF)、電絮凝(electrocoagulation, EC)和超濾(ultrafiltration, UF)工藝的除鉻效果。從圖 2(a)、(b)中可以看出,ECMR和EC-UF工藝在25 min之后對總Cr和Cr(Ⅵ)的去除率便可達到90%左右,在50 min后的總Cr和Cr(Ⅵ)去除率可達到99.2%左右。對于初始濃度為40 mg·L-1的含鉻廢水經ECMR處理后出水達到污水綜合排放標準。對于EC工藝,總Cr和Cr(Ⅵ)的去除率在15 min之后基本不變,穩定在60%左右,UF幾乎無法截留水中的Cr(Ⅵ)。
圖2 ECMR、EC-UF、EC、UF除鉻效能及膜通量對比
研究了ECMR、EC-UF和UF處理含鉻廢水過程中的膜通量變化。如圖 2(c)所示,ECMR膜通量較EC-UF高出近15%,UF膜通量基本沒有變化。圖 3分別為ECMR和EC-UF除鉻后的電鏡照片,從掃描電鏡圖發現ECMR膜上的絮體較EC-UF更為疏松。電場中的帶電污染物會發生偶極化,絮體間的相互作用力沿電場方向加強,向垂直方向減弱,從而造成電場中形成的濾餅層更加疏松多孔,當膜處于電場中時,由于帶電污染物的偶極作用,提高了膜通量,減緩了膜污染。
圖3 膜表面掃描電鏡對比
2.2 電流密度對ECMR除鉻效果的影響
分別考察了電流密度為15、35、55、75 A·m-2時ECMR除鉻效能和膜通量變化的情況。從圖 4(a)、(b)中可以看出電流密度越大,總Cr和Cr(Ⅵ)的去除率越高。根據法拉第定律,電流密度越大,陽極電解產生的Fe2+也越多。其中一部分Cr(Ⅵ)和Fe2+發生氧化還原反應,Cr(Ⅵ)被還原為Cr(Ⅲ),Cr(Ⅲ)結合陰極產生的OH-生成更容易去除的Cr(OH)3沉淀。同時,Fe2+被氧化成Fe3+,水解生成Fe(OH)3絮體,發揮吸附架橋和網捕卷掃作用,促進了Cr(OH)3的去除;同時另一部分未能被Fe2+還原的Cr6+被Fe(OH)3絮體吸附去除。實驗發現電流密度大于55 A·m-2后除鉻效率不再增加,因此選擇最佳電流密度J=55 A·m-2。圖 4(c)是ECMR在不同電流密度下膜通量的變化情況,可分為2個階段:第1階段在20 min之前,通量和電流密度成反比。因為此時在膜表面尚未形成濾餅層,隨著電流密度的增大,產生的Fe2+能和Cr(Ⅵ)充分反應,造成膜孔堵塞加劇,導致通量在相同時間內下降得較快;第2階段在20 min之后,通量和電流密度成正比,電流密度較大時,能更快地形成濾餅層,進行濾餅層過濾,通量能夠在較短時間內達到穩定;而對于電流密度較小的情況,濾餅層形成相對較慢,需要更長時間通量才能達到穩定。具體聯系污水寶或參見http://www.xhxdt.com更多相關技術文檔。
圖4 電流密度對除鉻及膜通量的影響
2.3 初始pH對ECMR除鉻效果的影響
分別考察了初始pH=3、5、7、9時ECMR除鉻效能和膜通量變化情況。結果如圖 5(a)、(b)所示, 在酸性條件下總Cr和Cr(Ⅵ)的去除率高于中性和堿性條件,這是因為在酸性條件下有利于Fe2+和Cr(Ⅵ)發生氧化還原反應,使得Fe3+和Cr(Ⅲ)生成速度更快,生成更容易去除的Cr(OH)3并同時發揮Fe(OH)3絮凝作用, 然而在中性和堿性條件下,氧化還原反應不容易發生,在偏中性pH值范圍內,主要的活性吸附物種是無定型Fe(OH)3,但在堿性pH值范圍內,鐵的主要形態轉變為Fe(OH)4-,更難以發揮混凝作用[24-26],由此發現在酸性條件下,氧化還原反應更能促進Cr(Ⅵ)的去除,而在中性和堿性條件下,主要依靠吸附作用,并且堿性條件下生成的Fe(OH)4-吸附能力較弱,去除率相對酸性和堿性條件下要低。圖 5(c)是ECMR在不同pH下膜通量的變化情況。結果表明,原水初始pH從5到9變化的過程中,膜通量逐漸降低。因為在弱酸性條件下,氧化還原反應更容易發生,并且生成的Fe3+更容易水解,能更快地形成絮體,在膜表面能夠迅速形成濾餅層;而在堿性條件下,氧化還原反應較難發生,形成的絮體粒徑較小, 更容易造成膜孔堵塞,導致膜通量下降。在強酸性條件(pH=3)下,Fe3+難以發生水解形成絮體,導致嚴重的膜孔堵塞,使得通量下降最大。
圖5 初始pH對除鉻及膜通量的影響
2.4 初始濃度對除鉻效果的影響
分別考察了初始濃度為10、20、40、60 mg·L-1時ECMR除鉻效能和膜通量變化情況。由圖 6(a)、(b)可知,當初始濃度為60 mg·L-1,60 min時總Cr和Cr(Ⅵ)的去除率分別達92.6%和93.8%。當初始濃度≤40 mg·L-1,總Cr和Cr(Ⅵ)的去除率在60 min時幾乎可以達到100%。由圖 6(c)可知隨著初始濃度的增大,膜通量逐漸降低。從圖 6(d)發現,隨著初始濃度的增大,絮體粒徑增長速率逐漸減慢,在膜表面形成濾餅層的時間更長,在濾餅層形成之前會造成嚴重膜孔堵塞,導致通量下降,膜污染加劇。
圖6 初始濃度對除鉻及膜通量的影響
2.5 停留時間對除鉻效果的影響
分別考察了HRT為10、20、30 min時ECMR除鉻效能和膜通量變化情況。由圖 7(a)、(b)可知,當HRT為10 min時,總Cr和Cr(Ⅵ)的去除率分別為90.03%和90.10%。由于HRT較短,流速較快使得電解產生的Fe2+不能和Cr(Ⅵ)充分反應,從而去除效果不好。當HRT=20 min時,總Cr和Cr(Ⅵ)的去除率接近100%,隨著HRT增長,去除效果和HRT=20 min基本一致,因此選擇HRT=20 min為最佳停留時間,使得反應器在單位時間內可處理更多的廢水。從圖 7(c)發現,隨著停留時間的增長,膜通量逐漸升高。因為停留時間越長,相當于單位時間內投加了更多的絮凝劑,絮體生成量更大,在膜表面能夠更快地形成濾餅層,減緩膜污染, 提高膜通量。
圖7 水力停留時間對除鉻及膜通量的影響
3 結論
1) ECMR可有效去除廢水中Cr(Ⅵ),與EC-UF工藝相比,ECMR膜通量較EC-UF高15%,形成的濾餅層更加疏松親水,ECMR中電場的存在有效抑制了膜污染,是一種既能提升水質又能控制膜污染的新工藝。
2) 最佳工藝條件:J=55 A·m-2、pH=3、C(Cr6+)=40 mg·L-1、HRT=20 min、電解60 min,ECMR出水總Cr濃度為0.32 mg·L-1,去除率達到99.2%,剩余Cr(Ⅵ)濃度為0.24 mg·L-1,去除率達到99.4%,出水可達到污水綜合排放標準。(來源:環境工程學報 作者:李夢琦)









